技術 | 難處理金礦——之“造锍捕金”法
更新時間:2022-03-08 關注:6125
前言
當今世界,金作為一種特殊的金融戰略儲備,對國民經濟有著十分重要的影響。除此之外,金還以極其優異的物理化學性能,在裝飾、航空航天、電子通信等領域有著十分廣泛的應用。隨著經濟的高速發展,金的需求越來越大,傳統易處理金礦資源日漸枯竭,將逐漸不能滿足社會對金日益增加的需求,因此對于從相對難處理的金礦資源中提取金成為全世界廣泛研究的課題。之前已經對難處理金礦提金的傳統方法有過簡單的介紹——難處理金礦的浸金工藝這里再詳細介紹一下目前比較**的“造锍捕金”方法處理難處理金礦的原理和工藝。

“造锍捕金”這種說法來源于氧氣底吹銅熔煉或鉛熔煉技術中,產物銅锍或者鉛锍能夠捕集其中的貴金屬,包括Au、Ag、鉑族金屬等。關于富氧底吹造锍捕金的原理尚無定論,文獻報道較少,并且從熱力學計算或通過實驗進行研究也有較大難度。
劉時杰在《鉑族金屬冶金學》中認為賤金屬捕集貴金屬的原理是“鉑族金屬和金、銀與鐵及重有色金屬銅、鎳、鈷、鉛具有相似的晶格結構和相似的晶格半徑,可以在廣泛的成分范圍形成連續固溶體合金或金屬間化合物,因而熔融狀態的賤金屬及其二元或多元合金是貴金屬的有效而可靠的捕集劑”。
黎鼎鑫等在《貴金屬提取與精煉》中指出原子半徑也起一定作用,指出“銅是體心立方結構,原子半徑也與鉑族金屬接近。與鉑、鈀、銠都能形成固溶體,且可溶解一定量的銥”。
周公度等在《結構化學》中提出了賤金屬捕集貴金屬是一種高溫萃取過程的觀點,并以二硫化碳可以從含碘的水溶液中萃取碘為例,認為鉛可以捕獲貴金屬是因為貴金屬易溶解在鉛中,像碘易溶解在二硫化碳中一樣。
中國工程院院士陳景指出這些觀點均是以貴金屬和賤金屬的晶型、晶胞參數、原子半徑等物理特性參數相同或相近,作為賤金屬可以捕集貴金屬的“原理”,但他認為這些參數不能作為捕集原理的充要條件。他從微觀層次討論火法熔煉過程中賤金屬相及锍相捕集貴金屬的原理,指出捕集作用的發生是由于熔融的渣相和賤金屬相兩者的組成結構差異很大。渣相由脈石礦物成分SiO2、MgO、CaO以及熔煉中產生的FeO所組成。它們形成熔融的硅酸鹽,是一種熔融的玻璃體。渣相靠共價鍵和離子鍵把硅、氧原子和Ca2+、Mg2+、Fe2+等離子束縛在一起,鍵電子都是定域電子。因為貴金屬的價電子或原子簇表面的懸掛鍵不可能與周圍的定域電子發生鍵合,貴金屬原子在熔渣中不能穩定存在。而金屬相靠金屬鍵把原子束縛在一起,原子間的電子可以自由流動,貴金屬的鍵電子可以和周圍賤金屬原子的鍵電子發生鍵合,分散進入具有無序堆積結構的熔融賤金屬相中,并且可降低體系自由能。锍在高溫下具有相當高的導電率(數值在103~104S/cm范圍),且溫度系數呈負值,屬電子導電。因為熔锍的性質類似金屬,因此,在造锍熔煉過程中,貴金屬原子進入熔锍而不進入熔渣。并且由于貴金屬的電負性及標準電極電位高,貴金屬化合物在還原熔煉中將先于賤金屬化合物被還原;在氧化性熔煉中將后于賤金屬被氧化。因此,在硫化礦的冶煉過程中,貴金屬原子**入锍相,后進入粗金屬,**后進入陽極泥。
以銅锍捕金為例,將含金難處理精礦與銅精礦混合,采用氧氣底吹煉銅-陽極泥處理的的方法提取難處理金礦中的金。
在1150℃~1250℃的高溫下,使含金銅精礦(銅精礦和難處理精礦)、石英石、渣精礦等配料,與鼓入的富氧空氣在底吹熔煉爐內進行反應,爐料中的硫化亞銅(Cu2S )與未氧化的硫化亞鐵(FeS)形成的以Cu2S-FeS為主,并溶有金、銀等貴金屬和少量其他金屬硫化物(如ZnS、PbS)和微量鐵氧化物(FeO、Fe3O4)的共熔體——銅锍,而爐料中的脈石成分(SiO2、CaO、MgO、Al2O3)與FeO一起形成液態爐渣(以鐵橄欖石2FeO·SiO2為主的氧化物熔體)。銅锍與爐渣并不相熔,且爐渣的密度比銅锍小,從而達到分離。
銅锍經過一系列處理之后,銅成為成品——陰極銅,而金、銀等貴金屬富集進入陽極泥中待回收。
含金銅精礦工藝流程

某企業含金銅精礦的主要成分見表1

某企業銅锍的成分見表2:

某企業粗銅的主要成分見表3:

由此可見,原料中難處理金礦中的金通過“造锍捕金”技術富集起來,進入銅锍,再進入粗銅,**后在電解工藝中進入陽極泥。
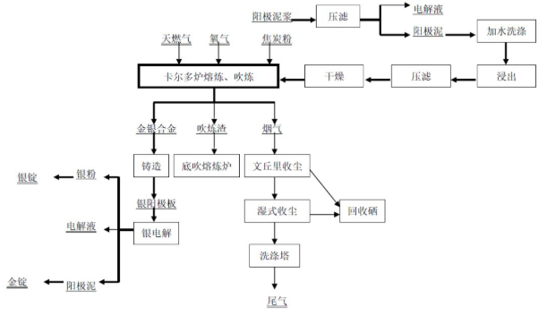
陽極泥處理采用加壓浸出、合金吹煉、銀電解、金精煉生產金錠、銀錠等。陽極泥首先在加壓浸出工段經預浸、加壓浸出,浸出礦漿經過濾后,濾液返回電解車間,濾渣經過濾、干燥后送合金吹煉工序氧氣斜吹旋轉轉爐。產出的金銀合金板,送銀電解槽處理。銀電解產出銀錠及陽極泥,陽極泥采用氯化法生產金錠。
陽極泥處理生產金銀的工藝流程:

某企業陽極泥的主要成分見表4:

隨著礦產資源的不斷開發利用,傳統易處理金礦資源日漸枯竭,“造锍捕金”能夠為難處理金礦中金的提取提供新的思路和方法。與傳統方法相比,難處理金礦的提金工藝是以銅冶煉工藝流程為主線,同時富集和回收貴金屬,具有環保、**等特點,是未來難處理金礦提金技術的重要解決方案。